Automatic Star Delta Starter (ऑटोमैटिक स्टार–डेल्टा स्टार्टर) Power एवं Control Wiring Diagram

आज के औद्योगिक एवं वाणिज्यिक क्षेत्र में तीन-फेज इंडक्शन मोटर का व्यापक रूप से उपयोग किया जाता है, क्योंकि ये मोटरें अपनी उच्च दक्षता, मजबूत संरचना और कम मेंटेनेंस के कारण अत्यंत विश्वसनीय मानी जाती हैं। हालांकि, जब बड़ी HP की इंडक्शन मोटर को Direct On Line (DOL) विधि से स्टार्ट किया जाता है, तो मोटर अपनी रेटेड करंट से कई गुना अधिक स्टार्टिंग करंट खींचती है। इस अत्यधिक स्टार्टिंग करंट के कारण न केवल मोटर वाइंडिंग पर अतिरिक्त थर्मल स्ट्रेस पड़ता है, बल्कि केबल, कंट्रोल पैनल और सप्लाई सिस्टम पर भी नकारात्मक प्रभाव पड़ सकता है।

इसी समस्या के प्रभावी समाधान के रूप में Automatic Star Delta Starter का उपयोग किया जाता है। Automatic Star Delta Starter एक उन्नत और व्यावहारिक इलेक्ट्रिकल स्टार्टिंग प्रणाली है, जिसमें मोटर को प्रारंभिक अवस्था में Star कनेक्शन में चलाया जाता है, जिससे फेज वोल्टेज कम होने के कारण स्टार्टिंग करंट सीमित रहता है। निर्धारित समय पश्चात यह स्टार्टर मोटर को स्वचालित रूप से Delta कनेक्शन में परिवर्तित कर देता है, जिससे मोटर अपने पूर्ण वोल्टेज और रेटेड पावर पर सुरक्षित एवं सुचारु रूप से संचालन कर सकती है। इस प्रकार Automatic Star Delta Starter न केवल स्टार्टिंग करंट को नियंत्रित करता है, बल्कि मोटर के जीवनकाल और संपूर्ण इलेक्ट्रिकल सिस्टम की विश्वसनीयता को भी बढ़ाता है।

Automatic Star Delta Starter क्या है?

Automatic Star Delta Starter एक वैज्ञानिक रूप से डिज़ाइन किया गया, टाइमर-आधारित मोटर स्टार्टिंग सिस्टम है, जिसका उपयोग मुख्यतः 5 HP से अधिक क्षमता वाली 3-फेज इंडक्शन मोटरों को सुरक्षित और नियंत्रित तरीके से प्रारंभ करने के लिए किया जाता है। इसका मूल उद्देश्य मोटर के स्टार्ट होते समय उत्पन्न होने वाले अत्यधिक करंट और मैकेनिकल झटकों को कम करना है।

तकनीकी रूप से समझें तो, जब कोई 3-फेज इंडक्शन मोटर सीधे पूर्ण वोल्टेज पर स्टार्ट होती है, तब वह अपनी रेटेड करंट से लगभग 5 से 7 गुना अधिक करंट खींचती है। यह स्थिति मोटर वाइंडिंग, सप्लाई लाइन और कंट्रोल इक्विपमेंट के लिए हानिकारक हो सकती है। इसी समस्या का व्यावहारिक और विश्वसनीय समाधान Automatic Star Delta Starter प्रदान करता है।

इस सिस्टम में मोटर को स्टार्ट करते समय पहले Star कनेक्शन में रखा जाता है। Star कनेक्शन के कारण प्रत्येक फेज पर लागू वोल्टेज घट जाता है, जिससे स्टार्टिंग करंट और टॉर्क दोनों कम हो जाते हैं। मोटर जैसे-जैसे गति पकड़ती है और लगभग 80% रेटेड स्पीड तक पहुँचती है, तब स्टार्टर में लगा टाइमर सक्रिय होकर कंट्रोल सर्किट के माध्यम से Star कनेक्शन को हटाकर मोटर को Delta कनेक्शन में स्विच कर देता है। Delta कनेक्शन में मोटर को पूर्ण लाइन वोल्टेज प्राप्त होता है और वह अपने सामान्य रेटेड आउटपुट पर स्थिर रूप से कार्य करने लगती है।

पूरी यह प्रक्रिया Timer, Contactor और Control Circuit के समन्वित संचालन से स्वतः (Automatic) होती है। इसमें किसी भी प्रकार के मैन्युअल हस्तक्षेप की आवश्यकता नहीं होती, जिससे ऑपरेशन अधिक सुरक्षित, सटीक और दोहराने योग्य (repeatable) बनता है। एक अनुभवी इलेक्ट्रिकल इंजीनियर के दृष्टिकोण से देखा जाए तो Automatic Star Delta Starter न केवल मोटर की सुरक्षा सुनिश्चित करता है, बल्कि संपूर्ण इलेक्ट्रिकल सिस्टम की विश्वसनीयता और दीर्घायु (long-term performance) को भी बेहतर बनाता है।

और पढ़ें: डायोड कैसे काम करता है?

Automatic Star Delta Starter की आवश्यकता क्यों होती है?

तीन-फेज इंडक्शन मोटर के संचालन को यदि व्यावहारिक और वैज्ञानिक दृष्टिकोण से समझा जाए, तो यह स्पष्ट होता है कि मोटर को स्टार्ट करना उसका सबसे संवेदनशील चरण होता है। जब किसी 3-फेज इंडक्शन मोटर को Direct On Line (DOL) विधि से स्टार्ट किया जाता है, तब मोटर स्थिर अवस्था (standstill) में होने के कारण उसका इम्पीडेंस बहुत कम होता है। परिणामस्वरूप, मोटर रेटेड करंट से लगभग 5 से 7 गुना अधिक स्टार्टिंग करंट खींचती है। यही अत्यधिक करंट कई गंभीर समस्याओं का कारण बनता है।

अधिक स्टार्टिंग करंट के कारण सप्लाई सिस्टम में वोल्टेज ड्रॉप उत्पन्न होता है, जिससे उसी लाइन से जुड़े अन्य उपकरणों के प्रदर्शन पर नकारात्मक प्रभाव पड़ता है। साथ ही, मोटर की वाइंडिंग पर अत्यधिक थर्मल और इलेक्ट्रिकल स्ट्रेस पड़ता है, जो लंबे समय में इन्सुलेशन की गुणवत्ता को कम कर सकता है और वाइंडिंग जलने की संभावना बढ़ जाती है। इसके अतिरिक्त, DOL स्टार्ट के दौरान मोटर अचानक पूर्ण टॉर्क उत्पन्न करती है, जिससे शाफ्ट, कप्लिंग और लोड पर मैकेनिकल झटके (Mechanical Shock) लगते हैं।

इन्हीं तकनीकी और व्यावहारिक समस्याओं को नियंत्रित करने के लिए Automatic Star Delta Starter की आवश्यकता होती है। इसका मुख्य उद्देश्य मोटर के शुरुआती करंट (Starting Current) को वैज्ञानिक तरीके से कम करना है। इस सिस्टम में मोटर को प्रारंभ में Star कनेक्शन में चलाया जाता है, जिससे प्रत्येक फेज पर लगने वाला वोल्टेज घट जाता है और परिणामस्वरूप स्टार्टिंग करंट और टॉर्क दोनों नियंत्रित रहते हैं। जब मोटर लगभग 70–80% रेटेड स्पीड प्राप्त कर लेती है, तब स्टार्टर स्वचालित रूप से मोटर को Delta कनेक्शन में बदल देता है, जहाँ मोटर सामान्य वोल्टेज पर स्थिर और कुशल संचालन करती है।

और पढ़ें: फ्यूज कितने प्रकार का होता है?

Automatic Star Delta Starter के मुख्य लाभ

Automatic Star Delta Starter को औद्योगिक विद्युत प्रणालियों में एक व्यावहारिक, किफायती और वैज्ञानिक रूप से सिद्ध समाधान माना जाता है। इसके लाभ केवल मोटर को स्टार्ट करने तक सीमित नहीं हैं, बल्कि यह पूरे इलेक्ट्रिकल सिस्टम की सुरक्षा और स्थिरता में योगदान देता है। एक अनुभवी इलेक्ट्रिकल इंजीनियर के दृष्टिकोण से इसके प्रमुख लाभ निम्नलिखित हैं:

स्टार्टिंग करंट में उल्लेखनीय कमी

जब मोटर को Star कनेक्शन में स्टार्ट किया जाता है, तब प्रत्येक फेज पर लागू वोल्टेज कम हो जाता है। वैज्ञानिक रूप से इसका परिणाम यह होता है कि मोटर का स्टार्टिंग करंट लगभग 66% तक कम हो जाता है, अर्थात DOL स्टार्ट की तुलना में करंट लगभग एक-तिहाई (33%) रह जाता है। इससे मोटर के ओवरहीट होने की संभावना काफी घट जाती है।

मोटर की लाइफ में वृद्धि

कम स्टार्टिंग करंट के कारण मोटर वाइंडिंग पर थर्मल और इलेक्ट्रिकल स्ट्रेस कम पड़ता है। इससे इन्सुलेशन सुरक्षित रहता है और मोटर की कार्य-आयु (Service Life) उल्लेखनीय रूप से बढ़ जाती है।

सप्लाई सिस्टम पर कम लोड

स्टार्टिंग के समय करंट सीमित रहने से पावर सप्लाई लाइन पर अचानक भारी लोड नहीं पड़ता। इसका सीधा लाभ यह है कि वोल्टेज ड्रॉप की समस्या कम होती है और उसी नेटवर्क से जुड़े अन्य उपकरण स्थिर रूप से कार्य करते हैं।

पूरी तरह ऑटोमैटिक ऑपरेशन

Automatic Star Delta Starter में प्रयुक्त टाइमर और कंट्रोल सर्किट मोटर को स्वतः Star से Delta में बदल देते हैं। इसमें किसी मानवीय हस्तक्षेप की आवश्यकता नहीं होती, जिससे ऑपरेशन अधिक सुरक्षित, सटीक और विश्वसनीय बनता है।

बड़े HP मोटरों के लिए उपयुक्त

यह स्टार्टर विशेष रूप से 5 HP से अधिक क्षमता वाली 3-फेज इंडक्शन मोटरों के लिए उपयुक्त है, जहाँ DOL स्टार्ट से होने वाले नुकसान की संभावना अधिक होती है।

मेंटेनेंस कम और सिस्टम अधिक सुरक्षित

स्टार्टिंग के दौरान कम झटकों और नियंत्रित करंट के कारण कॉन्टैक्टर, केबल और मोटर पर कम घिसावट होती है। साथ ही, ओवरलोड रिले जैसी सुरक्षा व्यवस्थाएँ मोटर को अतिरिक्त लोड से बचाती हैं, जिससे संपूर्ण सिस्टम का मेंटेनेंस कॉस्ट कम हो जाता है।

किफायती और व्यावहारिक समाधान

Soft Starter या VFD जैसे आधुनिक विकल्पों की तुलना में Automatic Star Delta Starter सरल संरचना वाला, सस्ता और लंबे समय से सिद्ध समाधान है, जो अधिकांश औद्योगिक अनुप्रयोगों की आवश्यकताओं को प्रभावी रूप से पूरा करता है।

इन्हीं वैज्ञानिक और व्यावहारिक कारणों से Automatic Star Delta Starter को बड़े HP की 3-फेज इंडक्शन मोटरों के लिए एक भरोसेमंद और कुशल स्टार्टिंग सिस्टम माना जाता है।

और पढ़ें: स्लिप रिंग इंडक्शन मोटर (Slip Ring Induction Motor) क्या है?

Automatic Star Delta Starter के मुख्य घटक (Components)

Automatic Star Delta Starter का कार्य पूर्णतः इसके घटकों के आपसी समन्वय पर आधारित होता है। प्रत्येक घटक का एक निश्चित वैज्ञानिक और व्यावहारिक उद्देश्य होता है, जिससे मोटर सुरक्षित, नियंत्रित और विश्वसनीय तरीके से स्टार्ट हो सके। एक अनुभवी इलेक्ट्रिकल इंजीनियर के दृष्टिकोण से इसके मुख्य घटकों को निम्न प्रकार समझा जा सकता है:

Automatic Star Delta Starter के मुख्य घटक
Automatic Star Delta Starter के मुख्य घटक

1. Main Contactor (लाइन कॉन्टैक्टर)

Main Contactor का कार्य मोटर को मुख्य विद्युत आपूर्ति से जोड़ना और आवश्यकता पड़ने पर उसे अलग करना होता है। यह स्टार्टर का केंद्रीय स्विचिंग घटक है। जब स्टार्ट कमांड दी जाती है, तो यही कॉन्टैक्टर सक्रिय होकर मोटर तक सप्लाई पहुँचाता है और स्टॉप या ट्रिप की स्थिति में सप्लाई को तुरंत काट देता है।

2. Star Contactor

Star Contactor मोटर को प्रारंभिक अवस्था में Star कनेक्शन में जोड़ता है। वैज्ञानिक रूप से यह चरण महत्वपूर्ण है क्योंकि Star कनेक्शन में प्रत्येक फेज पर वोल्टेज कम हो जाता है, जिससे स्टार्टिंग करंट और शुरुआती टॉर्क नियंत्रित रहते हैं। यह कॉन्टैक्टर केवल स्टार्टिंग के सीमित समय तक ही कार्य करता है।

3. Delta Contactor

Delta Contactor का कार्य मोटर को निर्धारित समय के बाद Delta कनेक्शन में बदलना होता है। जब मोटर पर्याप्त गति (लगभग 70–80%) प्राप्त कर लेती है, तब यह कॉन्टैक्टर सक्रिय होता है और मोटर को पूर्ण लाइन वोल्टेज प्रदान करता है, जिससे मोटर सामान्य रेटेड ऑपरेशन में स्थिर रूप से चलती है।

4. Timer (Time Delay Relay)

Timer Automatic Star Delta Starter का सबसे महत्वपूर्ण स्वचालित घटक होता है। यह Star और Delta कनेक्शन के बीच समयांतराल को नियंत्रित करता है। सामान्यतः इसे 5 से 25 सेकंड के बीच सेट किया जाता है, जो मोटर की क्षमता और लोड पर निर्भर करता है। वैज्ञानिक रूप से यह समय इतना होना चाहिए कि मोटर सुरक्षित रूप से पर्याप्त गति प्राप्त कर सके।

5. Overload Relay (OLR)

Overload Relay मोटर की थर्मल सुरक्षा प्रदान करता है। यदि मोटर रेटेड करंट से अधिक करंट खींचती है या लंबे समय तक ओवरलोड में रहती है, तो OLR सक्रिय होकर कंट्रोल सर्किट को खोल देता है। इससे मोटर वाइंडिंग को जलने से बचाया जा सकता है।

6. MCB / MCCB या Fuse

यह घटक मुख्य और कंट्रोल सर्किट को शॉर्ट सर्किट और भारी फॉल्ट करंट से सुरक्षित रखते हैं। यह सुरक्षा का पहला स्तर होता है और संपूर्ण स्टार्टर की विश्वसनीयता बढ़ाता है।

7. Push Button Station

  • Start Button (NO – Normally Open): मोटर को स्टार्ट करने के लिए उपयोग किया जाता है।
  • Stop Button (NC – Normally Closed): किसी भी समय मोटर को सुरक्षित रूप से रोकने के लिए प्रयोग होता है।

ये बटन ऑपरेटर और कंट्रोल सर्किट के बीच इंटरफेस का कार्य करते हैं।

8. Indicating Lamps (Optional)

Indicating Lamps का उपयोग Star, Delta और Power ON जैसी स्थितियों को दृश्य रूप से दर्शाने के लिए किया जाता है। इससे ऑपरेटर को स्टार्टर की वर्तमान स्थिति तुरंत समझ में आ जाती है।

9. Control Wiring और Interlocking System

Control Circuit और Electrical Interlocking यह सुनिश्चित करते हैं कि Star और Delta कॉन्टैक्टर एक साथ कभी भी सक्रिय न हों। यह इंटरलॉकिंग व्यवस्था दुर्घटना, शॉर्ट सर्किट और मोटर क्षति को रोकने में अत्यंत महत्वपूर्ण भूमिका निभाती है।

और पढ़ें: MPCB (Motor Protection Circuit Breaker) क्या है?

Automatic Star Delta Starter का कार्य सिद्धांत (Working Principle)

Automatic Star Delta Starter का कार्य सिद्धांत पूरी तरह वैज्ञानिक नियमों और 3-फेज इंडक्शन मोटर के विद्युत व्यवहार पर आधारित होता है। इसका मुख्य उद्देश्य मोटर को स्टार्ट करते समय वोल्टेज और करंट को नियंत्रित करना है, ताकि मोटर सुरक्षित रूप से गति प्राप्त कर सके।

1. स्टार्ट बटन दबाने पर (Start Condition)

जब Start Button दबाया जाता है, तब Main Contactor और Star Contactor दोनों एक साथ सक्रिय हो जाते हैं। इस स्थिति में मोटर की स्टेटर वाइंडिंग Star कनेक्शन में जुड़ जाती है। Star कनेक्शन में प्रत्येक फेज पर लगने वाला वोल्टेज लाइन वोल्टेज का

1 / √3 ≈ 0.58 (≈ 58%)

होता है। वोल्टेज कम होने के कारण मोटर का स्टार्टिंग करंट और प्रारंभिक टॉर्क काफी कम हो जाता है, जिससे मोटर बिना झटके के धीरे-धीरे घूमना शुरू करती है।

उदाहरण: यदि लाइन वोल्टेज 415V है, तो Star फेज वोल्टेज = 415/√3 ≈ 240V

2. टाइमर का कार्य (Timer Delay Period)

स्टार्टिंग के तुरंत बाद, Timer (Time Delay Relay) सक्रिय हो जाता है। यह मोटर को कुछ सेकंड (आमतौर पर 5–15 या 5–25 सेकंड) तक Star कनेक्शन में बनाए रखता है। इस अवधि में मोटर अपनी गति बढ़ाकर लगभग 75–80% रेटेड स्पीड तक पहुँच जाती है। यह समय अंतराल वैज्ञानिक रूप से आवश्यक होता है ताकि मोटर सुरक्षित रूप से ट्रांज़िशन के लिए तैयार हो सके।

3. स्टार से डेल्टा में परिवर्तन (Star to Delta Transition)

जैसे ही Timer अपना सेट किया हुआ समय पूरा करता है:

  • Star Contactor OFF हो जाता है
  • Delta Contactor ON हो जाता है

इस प्रक्रिया में मोटर की वाइंडिंग स्वतः Delta कनेक्शन में बदल जाती है। Delta कनेक्शन में प्रत्येक फेज को पूर्ण लाइन वोल्टेज (जैसे 415V) मिलता है, जिससे मोटर अब अपने सामान्य कार्य मोड में प्रवेश कर जाती है।

4. सामान्य संचालन (Running Condition)

Delta कनेक्शन में मोटर रेटेड वोल्टेज, रेटेड करंट और रेटेड टॉर्क पर कार्य करती है। अब मोटर पूरी गति पर स्थिर रूप से चलती है और लोड को कुशलता से संभालती है।

5. स्टॉप या ओवरलोड की स्थिति (Stop / Protection Condition)

यदि Stop Button दबाया जाए या Overload Relay ओवरकरंट महसूस करे, तो:

  • Main Contactor
  • Star Contactor
  • Delta Contactor

तीनों OFF हो जाते हैं। इसके परिणामस्वरूप मोटर की सप्लाई पूरी तरह कट जाती है और मोटर सुरक्षित रूप से बंद हो जाती है।

Star कनेक्शन में वोल्टेज को 1/√3 तक घटाकर Automatic Star Delta Starter मोटर के स्टार्टिंग करंट को प्रभावी रूप से कम करता है। इसके बाद सही समय पर Delta में ट्रांज़िशन कर मोटर को पूर्ण क्षमता पर चलाया जाता है। यही संतुलित और नियंत्रित प्रक्रिया इसे 5 HP से अधिक की 3-फेज इंडक्शन मोटरों के लिए एक भरोसेमंद, सुरक्षित और वैज्ञानिक रूप से प्रमाणित स्टार्टिंग सिस्टम बनाती है।

Automatic Star Delta Starter – Power Circuit Diagram और विवरण

इमेज में सर्किट के मुख्य हिस्सों को इस प्रकार दिखाया गया है:

Automatic Star Delta Starter – Power Circuit Diagram
Automatic Star Delta Starter – Power Circuit Diagram

1. R-Y-B Supply और Main Contactor

प्रवाह: इमेज के सबसे ऊपर बाईं ओर 3-फेज लाइन (R, Y, B) दिखाई गई है।

  • Main Contactor: यह मुख्य स्विच है जो मोटर को पहली बार बिजली से जोड़ता है। स्टार्ट बटन दबाने पर सबसे पहले यही सक्रिय होता है।

2. Overload Relay (OLR)

इमेज में Overload Relay को Main Contactor के ठीक बाद दिखाया गया है। इसका कार्य मोटर को ओवरकरंट या ओवरलोड से बचाना है। यदि मोटर निर्धारित सीमा से अधिक करंट खींचती है, तो OLR सर्किट को तुरंत बंद (Trip) कर देती है।

3. Star और Delta Contactors

इमेज में दो अलग सेक्शन दिखाए गए हैं:

  • Star Contactor: यह मोटर के U2, V2, W2 टर्मिनल्स को एक साथ जोड़कर Star Point बनाता है। शुरुआत में मोटर इसी मोड में चलती है ताकि स्टार्टिंग करंट कम किया जा सके।
  • Delta Contactor: यह मोटर के वाइंडिंग्स को एक लूप में जोड़ता है। जैसे ही मोटर अपनी गति पकड़ती है, Star Contactor हट जाता है और Delta Contactor चालू हो जाता है, जिससे मोटर अपनी पूरी शक्ति (Full Power) से चल सके।

4. Motor Terminals (U1, V1, W1, U2, V2, W2)

नीचे की तरफ मोटर का Terminal Box Hexagon के आकार में दिखाया गया है। किसी भी 3-फेज मोटर में 6 टर्मिनल होते हैं। Star-Delta Starter इन्हीं 6 टर्मिनलों को अलग-अलग तरीके से जोड़कर मोटर की स्पीड और ताकत को नियंत्रित करता है।

यह सर्किट कैसे कार्य करता है (Step-by-Step)

  • Phase 1 – Star Mode: बटन दबाते ही Main और Star Contactor एक साथ बंद (Close) होते हैं। मोटर को वाइंडिंग्स के बीच कम वोल्टेज मिलता है, जिससे वह बिना किसी बड़े झटके के चलना शुरू करती है।
  • Phase 2 – Transition: कुछ सेकंड बाद (Timer के माध्यम से), Star Contactor खुल (Open) जाता है।
  • Phase 3 – Delta Mode: तुरंत बाद Delta Contactor बंद (Close) हो जाता है। अब मोटर को पूरा वोल्टेज मिलता है और वह लोड उठाने के लिए पूरी तरह तैयार होती है।

Main Points

  • Interlocking: Star और Delta Contactor के बीच सुरक्षा के लिए इंटरलॉकिंग होना चाहिए ताकि दोनों एक साथ कभी चालू न हों।
  • Proper Labeling: वास्तविक सर्किट में तारों के रंग (Red, Yellow, Blue) और उनके सही कनेक्शन का क्रम बहुत महत्वपूर्ण होता है।

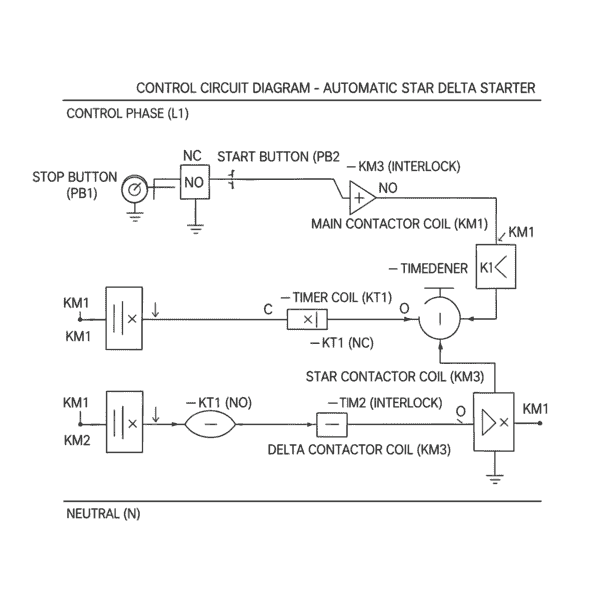
Automatic Star Delta Starter – Control Circuit Diagram और विवरण

कंट्रोल सर्किट का मुख्य काम मोटर को सुरक्षित तरीके से Star से Delta में बदलना है। इमेज में दिखाए गए घटकों का विवरण इस प्रकार है:

Automatic Star Delta Starter – Control Circuit Diagram
Automatic Star Delta Starter – Control Circuit Diagram

1. Control Phase (L1) और Neutral (N)

सर्किट के सबसे ऊपर Phase (L1) और सबसे नीचे Neutral (N) दिखाया गया है। यह सर्किट को चलाने के लिए आवश्यक कंट्रोल वोल्टेज (आमतौर पर 230V या 440V AC) प्रदान करता है।

2. Stop (PB1) और Start (PB2) Push Buttons

  • Stop Button (NC): यह लाल रंग का होता है और सर्किट में सबसे पहले लगा होता है। इसे दबाते ही पूरी सप्लाई कट जाती है और मोटर बंद हो जाती है।
  • Start Button (NO): इसे दबाते ही कंट्रोल सर्किट में बिजली प्रवाहित होती है और प्रक्रिया शुरू होती है।

3. Timer Coil (KT1)

इमेज में ‘Timer Coil’ को बीच में दिखाया गया है। यह स्टार्ट बटन दबते ही एक्टिव हो जाता है। इसका काम तय समय (जैसे 10 सेकंड) के बाद अपनी स्थिति बदलना है ताकि स्टार कॉन्टैक्टर को बंद करके डेल्टा को चालू किया जा सके।

4. Contactor Coils (KM1, KM2, KM3)

  • KM1 (Main): यह मुख्य कॉन्टैक्टर की कॉइल है जो मोटर चलने तक ऑन रहती है।
  • KM3 (Star): शुरुआत में सक्रिय होती है।
  • KM2 (Delta): टाइमर के आदेश के बाद सक्रिय होती है।

5. Interlocking Contacts (सुरक्षा कवच)

इमेज में आप ‘Interlock’ शब्द देख सकते हैं। यह इस सर्किट का सबसे महत्वपूर्ण हिस्सा है Electrical Interlocking यह सुनिश्चित करता है कि जब Star कॉन्टैक्टर ऑन हो, तो Delta ऑन न हो सके, और जब Delta ऑन हो, तो Star ऑन न हो सके। अगर ये दोनों एक साथ चालू हो गए, तो भयानक Short Circuit हो सकता है।

सर्किट की कार्यविधि (Logic Flow)

  • प्रारंभ: जैसे ही आप Start Button दबाते हैं, Main (KM1) और Star (KM3) कॉन्टैक्टर की कॉइल्स में बिजली जाती है। साथ ही Timer (KT1) भी शुरू हो जाता है।
  • Star Mode: मोटर स्टार कनेक्शन में घूमना शुरू करती है।
  • बदलाव (Changeover): जब टाइमर का समय पूरा होता है, तो वह अपने NC contact को खोल देता है (जिससे Star Contactor बंद हो जाता है) और अपने NO contact को बंद कर देता है (जिससे Delta Contactor चालू हो जाता है)।
  • Delta Mode: अब मोटर फुल वोल्टेज पर ‘Delta’ में चलती रहती है।

Star–Delta Interlocking क्यों आवश्यक है?

Star–Delta Interlocking एक अत्यंत महत्वपूर्ण सुरक्षा व्यवस्था है जो 3-फेज इंडक्शन मोटर के Star (Start) और Delta (Run) कॉन्टैक्टरों को एक साथ सक्रिय होने से रोकती है। इसका उद्देश्य न केवल मोटर की सुरक्षा सुनिश्चित करना है, बल्कि पूरे कंट्रोल और पावर सिस्टम को भी शॉर्ट सर्किट से बचाना है।

वैज्ञानिक और व्यावहारिक कारण

  • शॉर्ट सर्किट से बचाव (Prevent Phase-to-Phase Fault): यदि Star और Delta कॉन्टैक्टर एक साथ सक्रिय हो जाएँ, तो मोटर वाइंडिंग और सप्लाई लाइन के बीच Phase-to-Phase Short Circuit हो सकता है।
  • यह शॉर्ट सर्किट अत्यधिक करंट उत्पन्न करता है।: मोटर वाइंडिंग और पैनल को गंभीर और स्थायी नुकसान पहुँच सकता है।

वैज्ञानिक रूप से, यह स्थिति विद्युत बल (Electrical Stress) और थर्मल ऊर्जा के अत्यधिक संचय का कारण बनती है, जो मोटर को जलने के लिए प्रेरित कर सकती है।

मोटर की सुरक्षा और अनुक्रम नियंत्रण (Motor Protection & Correct Sequence)

  • Interlocking यह सुनिश्चित करता है कि: मोटर पहले Star कनेक्शन में स्टार्ट हो, जहां फेज वोल्टेज कम होता है

Phase Voltage = Line Voltage ÷ √3

मोटर पर्याप्त गति (≈75–80% रेटेड स्पीड) प्राप्त करने के बाद ही Delta कनेक्शन में जाए। इस क्रमिक अनुक्रम (sequence) से स्टार्टिंग करंट नियंत्रित रहता है और मोटर वाइंडिंग पर थर्मल और मैकेनिकल स्ट्रेस कम पड़ता है।

सुरक्षित परिवर्तन (Safe Switching Between Star & Delta)

Star और Delta कॉन्टैक्टरों के बीच इंटरलॉकिंग सुनिश्चित करता है कि एक से दूसरे में स्विचिंग यांत्रिक और विद्युत तनाव को कम करते हुए हो। यह बिजली की आपूर्ति में किसी प्रकार के झटके या Voltage Spike को रोकता है, जिससे मोटर और कंट्रोल सर्किट सुरक्षित रहते हैं।

इंटरलॉकिंग कैसे काम करती है?

Interlocking आमतौर पर Electrical + Mechanical Method से की जाती है:

  • Electrical Interlocking: कॉन्टैक्टरों के NC (Normally Closed) संपर्कों का उपयोग किया जाता है। जब एक कॉन्टैक्टर सक्रिय होता है, तो यह दूसरे कॉन्टैक्टर के सर्किट को खुला (Open) कर देता है।
  • Mechanical Interlocking: कुछ स्टार्टर में एक यांत्रिक इंटरलॉक भी होता है जो शारीरिक रूप से Star और Delta कॉन्टैक्टरों को एक साथ चालू होने से रोकता है।

Automatic Star Delta Starter के उपयोग (Applications)

Automatic Star Delta Starter का उपयोग उन औद्योगिक और वाणिज्यिक अनुप्रयोगों में किया जाता है जहाँ 5 HP से अधिक क्षमता वाली 3-फेज इंडक्शन मोटरों को सुरक्षित, नियंत्रित और वैज्ञानिक तरीके से स्टार्ट करना आवश्यक होता है। एक अनुभवी इंजीनियर के दृष्टिकोण से इसके अनुप्रयोग इसलिए महत्वपूर्ण हैं क्योंकि यह स्टार्टिंग करंट, वोल्टेज ड्रॉप और मैकेनिकल स्ट्रेस को प्रभावी रूप से नियंत्रित करता है।

Water Pump Systems

बोरवेल, सिंचाई और औद्योगिक पंपों में मोटर को स्टार्ट करते समय अचानक लोड आता है। Automatic Star Delta Starter स्टार्टिंग करंट को कम कर मोटर को स्मूद स्टार्ट देता है, जिससे पंप और पाइपलाइन सिस्टम सुरक्षित रहते हैं।

Air Compressor

एयर कंप्रेसर में उच्च प्रारंभिक टॉर्क की आवश्यकता होती है। स्टार मोड में कम वोल्टेज से स्टार्ट करने पर करंट नियंत्रित रहता है और डेल्टा मोड में ट्रांज़िशन के बाद मोटर स्थिर रूप से पूर्ण दबाव उत्पन्न कर पाती है।

Conveyor System

कन्वेयर बेल्ट सिस्टम में लोड अचानक लग सकता है। Automatic Star Delta Starter मोटर को झटके के बिना स्टार्ट कराता है, जिससे गियरबॉक्स, बेल्ट और मैकेनिकल पार्ट्स की लाइफ बढ़ती है।

HVAC System

चिलर, ब्लोअर और बड़े फैन मोटरों में स्टार्टिंग के समय सप्लाई वोल्टेज को स्थिर रखना अत्यंत आवश्यक होता है। Star Delta Starter वोल्टेज ड्रॉप को कम कर HVAC सिस्टम को सुरक्षित और ऊर्जा-कुशल बनाता है।

Industrial Machines

लेट मशीन, मिलिंग मशीन, मिक्सर और अन्य भारी औद्योगिक मशीनों में यह स्टार्टर मोटर वाइंडिंग को थर्मल स्ट्रेस से बचाते हुए विश्वसनीय स्टार्टिंग प्रदान करता है।

Heavy Duty Motors (5 HP से ऊपर)

उच्च क्षमता वाली मोटरों में Direct On Line (DOL) स्टार्टिंग जोखिमपूर्ण हो सकती है। ऐसे सभी अनुप्रयोगों में Automatic Star Delta Starter एक वैज्ञानिक रूप से सिद्ध और किफायती समाधान के रूप में उपयोग किया जाता है।

जहाँ भी मोटर की स्टार्टिंग के दौरान करंट को नियंत्रित करना, वोल्टेज को स्थिर रखना और सिस्टम की दीर्घकालिक विश्वसनीयता बनाए रखना आवश्यक हो, वहाँ Automatic Star Delta Starter का उपयोग सबसे उपयुक्त माना जाता है। यही कारण है कि यह विभिन्न औद्योगिक अनुप्रयोगों में व्यापक रूप से अपनाया गया है।

Automatic Star Delta Starter की सीमाएँ (Limitations)

हालाँकि Automatic Star Delta Starter एक विश्वसनीय और व्यापक रूप से उपयोग किया जाने वाला मोटर स्टार्टिंग सिस्टम है, लेकिन व्यावहारिक और वैज्ञानिक दृष्टिकोण से इसकी कुछ महत्वपूर्ण सीमाएँ भी हैं। एक अनुभवी इंजीनियर के रूप में इन सीमाओं को समझना सही अनुप्रयोग चयन के लिए अत्यंत आवश्यक होता है।

Low Load पर प्रभावी कार्य नहीं करता

Star मोड में मोटर को कम वोल्टेज V_phase = V_line / √3 प्राप्त होता है, जिससे टॉर्क भी कम हो जाता है। यदि मोटर बहुत हल्के या असमान लोड पर चलाई जाए, तो Star से Delta में परिवर्तन के समय मोटर की गति स्थिर नहीं रहती। इसका परिणाम झटका (Torque Disturbance) या अनावश्यक ट्रिपिंग के रूप में सामने आ सकता है।

केवल Delta Rated मोटरों के लिए उपयुक्त

Automatic Star Delta Starter केवल उन्हीं मोटरों के लिए प्रयोग किया जा सकता है जो Delta में रन करने के लिए डिज़ाइन की गई हों। यदि मोटर की नेमप्लेट Star Rated है, तो इस स्टार्टर का उपयोग तकनीकी रूप से गलत और असुरक्षित हो सकता है, क्योंकि मोटर को Delta में पूर्ण वोल्टेज सहने के लिए डिज़ाइन नहीं किया गया होता।

High Starting Torque Applications के लिए अनुपयुक्त

Star कनेक्शन में स्टार्टिंग टॉर्क लगभग एक-तिहाई रह जाता है। इसलिए ऐसे अनुप्रयोग जहाँ शुरुआत में ही उच्च टॉर्क की आवश्यकता होती है (जैसे भारी लोड को तुरंत उठाना), वहाँ Automatic Star Delta Starter पर्याप्त प्रदर्शन नहीं दे पाता। वैज्ञानिक रूप से यह टॉर्क–वोल्टेज संबंध का प्रत्यक्ष परिणाम है।

DOL Starter और Automatic Star Delta Starter का तुलनात्मक अध्ययन

औद्योगिक मोटर स्टार्टिंग सिस्टम में DOL Starter और Automatic Star Delta Starter दोनों का व्यापक उपयोग होता है, लेकिन उनके कार्य सिद्धांत, सुरक्षा स्तर और अनुप्रयोग क्षेत्र अलग-अलग होते हैं। नीचे दिया गया तुलनात्मक तालिका (Table) इन दोनों स्टार्टर्स के बीच मुख्य तकनीकी अंतर को सरल और स्पष्ट रूप में दर्शाती है।

विशेषताDOL StarterAutomatic Star Delta Starter
Starting Currentबहुत अधिककम
Starting Torqueबहुत अधिकनियंत्रित
Costकममध्यम
Motor Safetyकमअधिक
Automationनहींहाँ
Applicationछोटे HP मोटर5 HP से ऊपर की मोटर

यह तालिका (Table) यह स्पष्ट करती है कि जहाँ DOL Starter सरल और कम लागत वाला समाधान है, वहीं Automatic Star Delta Starter उच्च क्षमता वाली मोटरों के लिए अधिक सुरक्षित और वैज्ञानिक रूप से उपयुक्त विकल्प माना जाता है।


अक्सर पूछे जाने वाले प्रश्न (Frequently Asked Questions)

1. Automatic Star Delta Starter क्या होता है?

Automatic Star Delta Starter एक टाइमर आधारित मोटर स्टार्टिंग सिस्टम होता है, जिसका उपयोग 3-फेज इंडक्शन मोटर को सुरक्षित और नियंत्रित तरीके से चालू करने के लिए किया जाता है। इसमें मोटर को स्टार्ट करते समय पहले Star कनेक्शन में जोड़ा जाता है, जिससे मोटर को कम वोल्टेज मिलता है और स्टार्टिंग करंट नियंत्रित रहता है। निर्धारित समय पूरा होने पर, टाइमर के माध्यम से मोटर को स्वचालित रूप से Delta कनेक्शन में बदल दिया जाता है, जहाँ मोटर पूर्ण वोल्टेज पर सामान्य संचालन करती है। इस प्रक्रिया से मोटर पर विद्युत और यांत्रिक तनाव कम होता है तथा मोटर और सप्लाई सिस्टम की सुरक्षा सुनिश्चित होती है।

2. Star Delta Starter में Timer का क्या कार्य होता है?

Star Delta Starter में Timer का मुख्य कार्य मोटर को Star मोड से Delta मोड में बदलने के समय को नियंत्रित करना होता है। जब मोटर Star कनेक्शन में स्टार्ट होती है, तो Timer एक पूर्व-निर्धारित समय तक (आमतौर पर कुछ सेकंड) मोटर को इसी मोड में चलने देता है, ताकि मोटर सुरक्षित रूप से पर्याप्त गति प्राप्त कर सके। जैसे ही यह समय पूरा होता है, Timer Star Contactor को बंद कर Delta Contactor को सक्रिय कर देता है, जिससे मोटर पूर्ण वोल्टेज पर सामान्य रूप से चलने लगती है। इस नियंत्रित ट्रांज़िशन से स्टार्टिंग करंट और झटके कम होते हैं तथा मोटर की सुरक्षा बनी रहती है।

3. Star से Delta में बदलने का समय कितना होना चाहिए?

Star से Delta में बदलने का समय सामान्यतः 5 से 25 सेकंड के बीच रखा जाता है, जो मोटर की क्षमता और उस पर लगे लोड पर निर्भर करता है। यह समय इतना होना चाहिए कि मोटर Star मोड में सुरक्षित रूप से पर्याप्त गति (लगभग 70–80% रेटेड स्पीड) प्राप्त कर ले, ताकि Delta मोड में परिवर्तन करते समय करंट या टॉर्क का झटका न लगे और मोटर सुचारु रूप से सामान्य संचालन में आ सके।

4. Star Delta Starter में Interlocking क्यों जरूरी होती है?

Star Delta Starter में Interlocking इसलिए जरूरी होती है ताकि Star और Delta Contactor कभी भी एक साथ ON न हों। यदि दोनों कॉन्टैक्टर एक साथ सक्रिय हो जाएँ, तो फेज-टू-फेज शॉर्ट सर्किट की स्थिति बन सकती है, जिससे मोटर वाइंडिंग और कंट्रोल पैनल को गंभीर नुकसान पहुँच सकता है। Interlocking इस जोखिम को रोककर Star से Delta में सुरक्षित और सही अनुक्रम में परिवर्तन सुनिश्चित करती है, जिससे मोटर और संपूर्ण विद्युत प्रणाली सुरक्षित रहती है।


धन्यवाद! हमें उम्मीद है कि यह पोस्ट ”Automatic Star Delta Starter ” आपके लिए जानकारीपूर्ण और मददगार रही होगी। अगर आपके कोई विचार, अनुभव या सवाल हैं, तो उन्हें नीचे कमेंट में शेयर करना न भूलें।

Comments

No comments yet. Why don’t you start the discussion?

    प्रातिक्रिया दे

    आपका ईमेल पता प्रकाशित नहीं किया जाएगा. आवश्यक फ़ील्ड चिह्नित हैं *